开关电源维修过程中,“防炸机”是维修人员必须高度重视的安全问题,尤其是对初级侧高压大容量电容(如滤波电容)的放电处理、输入电压的异常检测以及保护电路的验证,稍有不慎就可能引发元件炸裂、电路损坏甚至人身危险,所谓“防炸机电路”,并非指某个独立的功能模块,而是指在维修和设计中,通过一系列防护措施、检测手段和电路设计,来降低电源在异常状态下发生爆炸或损坏风险的综合策略,以下从维修实践角度,详细解析开关电源维修中的“防炸机”要点及相关电路设计思路。

维修前的“防炸机”准备工作
维修开关电源前,必须先切断输入电源,并对高压大容量电容进行充分放电,这是最基础也是最关键的一步,因为即使断电后,电容中存储的电荷仍可能高达数百伏,若直接操作极易引发电击或电容爆裂,放电时,应使用大功率电阻(如5W/10Ω-100Ω)进行短接,避免用导线直接短接导致放电电流过大损坏电容或产生火花,对于部分电源中带有放电电阻的,可等待自然放电,但为确保安全,建议人工强制放电,需使用万用表测量电容两端电压,确认降至安全范围(通常低于50V)后再进行操作。
关键保护电路的检查与修复
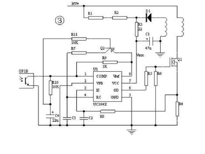
开关电源的“防炸机”核心在于其内置的保护电路,主要包括过压保护(OVP)、过流保护(OCP)、过热保护(OTP)等,维修时,需重点检查这些保护电路是否正常工作,避免因保护失效导致炸机。
过压保护(OVP)电路
OVP电路用于检测输出电压或输入电压是否超过安全阈值,若异常则触发保护,切断或降低电源输出,常见的OVP电路由分压电阻、稳压管(如TVS)、比较器(如LM393)或PWM控制器内置的OVP引脚组成,维修时,需检查分压电阻是否变值、稳压管是否击穿短路、比较器是否正常工作,在反激式电源中,若次级OVP电路的稳压管击穿,可能导致PWM控制器误判过压而停止输出;若分压电阻开路,则可能失去过压检测功能,导致输出电压飙升炸毁初级开关管(如MOSFET)。
过流保护(OCP)电路
OCP电路通过检测开关管电流或输出电流,实现过流时限制输出或关断电源,常见的OCP方式有电流检测电阻法(如初级mosfet的Rds(on)检测)、电流互感器法或PWM控制器内置的电流比较器,维修时,需检查电流检测电阻是否变值或开路(可能导致OCP失效)、电流互感器是否短路、以及相关比较器或光耦反馈电路是否正常,若初级电流检测电阻阻值增大,可能导致OCP阈值降低,电源频繁启动保护;若电阻开路,则失去过流保护,开关管因过流而烧毁时可能引发炸机。

软启动电路
软启动电路用于电源启动时逐步升高输出电压,避免冲击电流过大损坏元件,通常由电容、电阻和二极管组成,通过控制PWM控制器的软启动引脚电压缓慢上升,若软启动电容失效(如漏电),可能导致启动时间过短,开关管因承受过大电流而损坏,严重时引发炸机,维修时需检查软启动电容容量是否正常,相关电阻是否开路。
输入级与关键元件的防护设计
维修时,输入端的保险丝、压敏电阻(MOV)、共模电感等元件也是“防炸机”的重点,保险丝在过流或短路时熔断,保护后级电路;压敏电阻在输入电压过高时导通,吸收浪涌能量,若保险丝选用规格过小或压敏电阻老化失效,可能导致输入电压异常时无法保护,进而炸毁初级整流桥、开关管等元件,初级开关管(MOSFET/IGBT)的耐压、电流参数需符合设计要求,若代换时参数不足,易在高压或大电流下击穿炸裂。
维修中的“防炸机”操作技巧
- 逐步加电测试:维修后不建议直接加全电压,可先用调压器将输入电压调至较低值(如50%额定电压),观察输出电压是否正常、有无异响或冒烟,确认无误后再逐步升高电压至额定值。
- 隔离测试:对于多路输出的电源,可逐一断开负载,判断是否因负载短路导致保护失效。
- 散热检查:大功率电源需确保散热良好,过热会导致元件性能下降甚至炸机,维修后需检查风扇是否正常、散热片是否安装到位。
常见故障与“防炸机”关联分析
| 故障现象 | 可能原因 | “防炸机”关联要点 |
|---|---|---|
| 开机瞬间炸管 | OVP/OCP失效、软启动异常 | 检查OVP分压电阻、稳压管;OCP检测电阻;软启动电容是否正常。 |
| 空载炸机 | 反馈回路开路、初级储能过大 | 检查光耦、TL431等反馈元件;确认初级缓冲电路(RCD吸收)是否完好。 |
| 输出电压过高炸机 | 误差放大器损坏、PWM控制器异常 | 检查误差放大器(如TL431)基准电压、光耦是否正常;PWM控制器Vcc电压及驱动输出是否异常。 |
相关问答FAQs
Q1:维修开关电源时,为什么一定要先给高压电容放电?
A:高压电容(如输入滤波电容)在断电后仍会存储大量电荷,电压可能高达300V以上,若未放电直接操作,一方面可能导致人体触电,另一方面电容通过工具或元件瞬间放电会产生大电流,可能引发电容爆裂(因内部气压升高)、元件损坏甚至电弧火花,引发炸机风险,必须使用大功率电阻短接放电,并用万用表确认电压安全。
Q2:如何判断开关电源的过压保护(OVP)电路是否正常?
A:判断OVP电路是否正常可通过以下步骤:1)断开负载,在输出端接假负载(如大功率电阻),缓慢调高输入电压(使用调压器),同时监测输出电压;2)当输出电压达到OVP阈值时(通常为额定电压的1.1-1.2倍),观察电源是否触发保护(输出电压下降或停止输出);3)若未触发保护,则可能是OVP电路故障,需检查分压电阻、稳压管、比较器等元件是否损坏或参数异常,维修时切勿直接短接OVP检测点,否则可能导致电源失去保护而炸机。

