- 以太网:是一套完整的、标准化的通信规则和技术体系,定义了数据如何在局域网中从一台设备传输到另一台设备,它就像是城市交通的法律、道路标准和车辆设计规范。
- 以太网接入技术:是利用以太网这套规则,将终端用户设备(如电脑、手机)连接到网络服务提供商(ISP)的网络的具体方法和手段,它就像是从你家门口连接到城市主干道的具体方式,比如是修一条专用小路,还是通过公共交通。
下面我们进行详细的阐述。

第一部分:以太网 - 通信的“法律”与“标准”
以太网是一种计算机局域网技术,由Xerox(施乐)公司在1970年代开发,后来由DEC、Intel和Xerox三家公司联合推广成为标准(DIX标准),最终成为IEEE 802.3国际标准,它是当今局域网技术中应用最广泛、最成熟的技术。
核心特点:
- 标准化:以太网的所有方面,包括物理介质(网线、光纤)、信号编码、数据帧格式、访问控制方法等,都由IEEE 802.3标准严格定义,这保证了不同厂商生产的设备能够互相兼容。
- 基于CSMA/CD:这是以太网早期(在共享式集线器时代)的核心介质访问控制方法,其工作原理可以通俗地理解为“先听后说,边说边听”。
- 载波侦听:发送数据前,先监听线路上是否已有其他设备在发送数据。
- 多路访问:允许多个设备连接到同一共享信道。
- 冲突检测:在发送数据的同时,继续监听线路,如果发现信号与自己发送的不一样,说明发生了“冲突”(两台或多台设备同时发送了数据)。
- 冲突处理:一旦检测到冲突,所有发送方立即停止发送,等待一个随机的时间后,再尝试重新发送。
- 注意:在现代交换式以太网中,由于交换机的存在,每个端口都是一个独立的冲突域,冲突几乎不会发生,因此CSMA/CD机制在物理上已不再需要,但逻辑上仍是标准的一部分。
- 分层结构:以太网主要工作在OSI模型的物理层和数据链路层。
- 物理层:负责定义传输介质(如双绞线、同轴电缆、光纤)、接口、信号电压、比特率(如10 Mbps, 100 Mbps, 1 Gbps, 10 Gbps等)。
- 数据链路层:负责将IP包封装成以太网帧,进行寻址(MAC地址)和错误校验。
- 数据帧结构:一个标准的以太网帧包含以下部分:
- 前导码:用于接收方同步时钟。
- 目的MAC地址:目标设备的物理地址。
- 源MAC地址:发送设备的物理地址。
- 类型/长度:指明上层协议(如IPv4, IPv6)。
- 数据载荷:要传输的IP数据包。
- 帧校验序列:用于检测数据在传输过程中是否出错。
以太网的演进:
- 速度:从最初的 10 Mbps (10BASE-T),发展到 100 Mbps (Fast Ethernet, 100BASE-TX),再到 1 Gbps (Gigabit Ethernet, 1000BASE-T),现在10 Gbps、40 Gbps、100 Gbps甚至更高速率的以太网在数据中心和骨干网中已非常普遍。
- 介质:从粗同轴电缆(总线型拓扑),到细同轴电缆,再到目前主流的双绞线(网线)和光纤。
第二部分:以太网接入技术 - 连接用户的“桥梁”
以太网接入技术,特指利用以太网技术,将用户终端接入到互联网服务提供商的核心网络,它通常发生在“最后一公里”(Last Mile)场景,即从用户家庭/办公室到运营商的局端设备之间。
其核心思想是:将运营商的光纤网络延伸到用户处,或利用已有的铜缆资源,通过以太网技术提供高速、稳定的宽带接入服务。
主流的以太网接入技术主要有以下几种:

以太网无源光网络
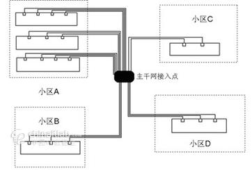
这是目前全球范围内最主流、最普及的光纤到户技术。
- 工作原理:采用点到多点的拓扑结构,一个局端设备(OLT - Optical Line Terminal)通过一根主干光纤,经过无源分光器(Splitter,无需电源)分成多路,连接到多个用户家里的光网络单元(ONU - Optical Network Unit)。
- 特点:
- 高速率:下行(到用户)可达1Gbps/2.5Gbps/10Gbps,上行(到网络)可达100Mbps/1Gbps。
- 传输距离远:无源分光器使得OLT可以覆盖很广的范围,服务大量用户。
- 成本低:分光器是无源器件,成本低,可靠性高,免维护。
- 带宽共享:用户共享OLT与分光器之间的主干光纤带宽,但现代PON技术(如GPON, XG(S)PON)通过波分复用等技术,每个用户的带宽可以得到充分保障。
- 应用场景:家庭宽带、企业专线,我们平时办理的“光纤宽带”绝大多数就是基于EPON或GPON技术。
光纤以太网
这是一种面向企业和商业用户的高带宽专线接入服务。
- 工作原理:采用点到点的拓扑结构,运营商直接从局端拉一根专用的光纤到企业门口,用户端通过光纤收发器(SFP光模块)将光信号转换为电信号,连接到企业自己的交换机或路由器。
- 特点:
- 带宽独享:因为是点对点专线,带宽完全由用户独享,不受其他用户影响,稳定性和安全性极高。
- 对称带宽:上下行带宽可以做到对称(如1Gbps/1Gbps)。
- SLA保障:运营商通常会提供严格的服务等级协议,保证网络的可用性、延迟和抖动。
- 成本高:由于需要铺设专用光纤,成本远高于EPON。
- 应用场景:数据中心互联、大型企业总部、金融、医疗等对网络要求极高的行业。
以太网 over VDSL2 (Ethernet over VDSL2)
这是一种过渡性技术,利用现有的电话线(铜缆)来提供以太网接入。
- 工作原理:在运营商的机房和用户端安装VDSL2调制解调器,它将以太网信号调制到高频电话线上进行传输,通常与IPTV(网络电视)服务结合,通过绑定多对电话线来提升带宽。
- 特点:
- 利用现有资源:无需重新铺设线路,部署快,成本较低。
- 速率与距离成反比:离机房越近,速率越高(理论上可达100Mbps),距离越远,速率急剧下降。
- 逐渐被FTTH取代:随着光纤成本下降和普及,VDSL2正逐渐被更高速、更稳定的FTTH技术所取代。
- 应用场景:暂时无法铺设光纤的老旧小区或区域。
以太网 over Cable (EoC)
这是一种利用有线电视的同轴电缆网络来提供互联网接入的技术。

- 工作原理:通过调制解调器(Cable Modem),将以太网信号加载到有线电视的频段上传输,有线电视网络是共享介质的,通常一个小区的用户共享一个 Cable Modem Termination System (CMTS) 设备。
- 特点:
- 带宽共享:与早期的以太网类似,一个CMTS下的用户共享带宽,高峰期可能会拥堵。
- 速率高:DOCSIS 3.1等新技术可以提供Gbps级别的下行速率。
- 应用广泛:在有线电视网络发达的地区(如北美)非常普遍。
- 应用场景:有线电视运营商提供的“三网融合”(上网、电视、电话)服务。
总结与对比
| 特性 | 以太网 (标准) | 以太网接入技术 (应用) |
|---|---|---|
| 定义 | 一套定义局域网通信的技术标准和协议簇。 | 利用以太网标准,将用户接入互联网的具体方案和实现。 |
| 范畴 | 通信的基础架构和规则。 | 一种网络服务或部署模式。 |
| 目标 | 在 |
