笔记本电脑维修电路图是技术人员进行故障诊断和修复的核心技术资料,它通过标准化的电子符号和线路连接,直观展示主板各功能模块(如供电单元、信号处理接口、时钟电路等)的电路结构、元件参数及信号流向,对于维修人员而言,熟练识读电路图是快速定位故障点(如短路、断路、元件损坏)的基础,尤其在电源电路不启动、接口功能异常、显示模块故障等复杂问题排查中,电路图能提供精准的信号测试点和电压参考值,避免盲目拆换元件导致的二次损坏。

从电路图构成来看,通常包含电源分配电路、CPU/供电电路、时钟电路、复位电路、接口电路(USB、HDMI、音频等)及BIOS电路等模块,以电源分配电路为例,其核心是通过DC-DC转换芯片(如RT8205、ISL6236)将电池或适配器输入的12V/19V电压转换为各模块所需的3.3V、5V、1.2V等低压,电路图中会清晰标注输入/输出端子、滤波电容(如贴片电容、电解电容)、电感及保护元件(保险丝、MOS管)的型号和参数,当出现无法开机故障时,维修人员可通过电路图追踪电源芯片的使能信号(如EN脚)是否正常、电压转换点是否有输出,结合万用表或示波器检测关键节点电压,快速锁定故障元件(如损坏的MOS管或失效的电容)。
时钟电路方面,电路图会显示时钟发生器(如ICS948325)与各芯片(CPU、南桥、内存)之间的时钟信号线路,标注频率(如100MHz、133MHz)和波形要求,若出现开机无显示、内存报错等问题,需用示波器检测时钟信号是否正常,若某路时钟波形异常或缺失,则可能是时钟发生器损坏或对应负载芯片短路,此时通过电路图可快速定位短路点,避免大面积排查。
接口电路的电路图则详细连接各物理接口(如USB Type-C、RJ45网口)与主板芯片组的信号线路,包括数据线(D+、D-)、电源线(VCC)及保护元件(ESD二极管、TVS管),当某个USB接口无法识别设备时,可通过电路图检查接口供电电压是否正常,数据线与芯片组之间的串联电阻(如22Ω)是否开路,或ESD元件是否击穿短路。
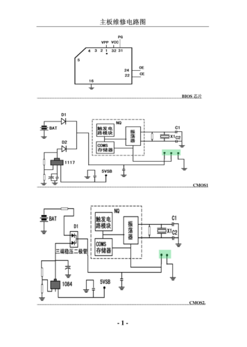
高级维修还会结合电路图分析信号流向,如BIOS电路在开机时通过复位信号和时钟信号初始化各硬件,电路图会标注BIOS芯片的复位脚(如RST)与南桥的连接关系,以及时钟信号的输入路径,当出现开机无反应但风扇转动时,需重点检测BIOS芯片的供电(VCC脚)和片选信号(CE脚)是否正常,结合电路图可判断是否需要重刷BIOS或更换芯片。

在维修实践中,电路图需结合主板实物对照使用,注意区分“原理图”(理论电路设计)和“点位图”(实际元件位置布局),例如原理图中的电容C201在点位图中可能位于主板左上角,通过电路图上的丝印编号(如R101、C201)可在主板上快速找到对应元件,不同品牌、型号的笔记本电路图可能存在差异,需参考具体机型的官方资料或第三方维修手册,避免因电路设计差异导致误判。
相关问答FAQs
-
问:如何快速找到电路图中的故障测试点?
答:首先根据故障现象(如无法开机、USB失效)确定对应的功能模块(如电源电路、USB接口电路),然后在电路图中找到该模块的核心芯片(如电源管理芯片、时钟发生器),标注其关键引脚(如VCC供电脚、EN使能脚、输出电压脚),结合维修经验,优先检测供电是否正常(如芯片VCC脚电压是否符合标注值),再检测控制信号(如EN脚高低电平),最后用示波器检测信号线(如时钟、数据线)波形是否完整,若某点电压异常,沿电路图追踪前级元件(如滤波电容、保险丝),逐步缩小故障范围。 -
问:电路图与主板实物元件对不上怎么办?
答:若电路图与实物元件位置或参数不一致,可能是因主板版本差异(如修订版主板优化了元件布局)或电路图标注错误,此时可采取以下方法:①核对主板上的丝印编号(如电阻R开头、电容C开头),与电路图中的元件编号一一对应;②使用万用表测量元件实际参数(如电阻阻值、电容容值),与电路图标注值对比;③参考同型号主板的点位图(维修手册中常包含),确认元件实际位置;④若仍无法确认,可通过分析电路原理(如电源电路的DC-DC转换结构)推断元件功能,结合测试结果判断元件是否损坏,必要时更换疑似元件验证。
(图片来源网络,侵删)
